热门关键词:
18663250826
在线色谱分析仪监测系统方案特点:
1.应用领域拥有:石化化工、工业园区、化工园区、城市大气、工业废水、饮用水、地表水和地下水等在线监测;
2.监测范围宽:可监测VOCS、液氧中的乙炔及碳氢化合物检测范围从ppb级至百分含量;
3.丰富的集成经验:国内在线监测领域集成案例的供应商;
4.权威的行业地位:共同参与**计量检定规程《在线式气相色谱仪检定规程》,致力于在线监测技术在中国环境监测领域的应用;
5.可靠稳定的色谱部件和气路设计:采用进口十通阀、专用色谱柱和先进的检测器,使用寿命长;
6.化的数据处理,自动进样系统可接入各种方式的样品输入,数据处理系统可与各种中控系统的数据传输模块对接,确保做到实时采样,远程控制,实时传输,实时输出结果。
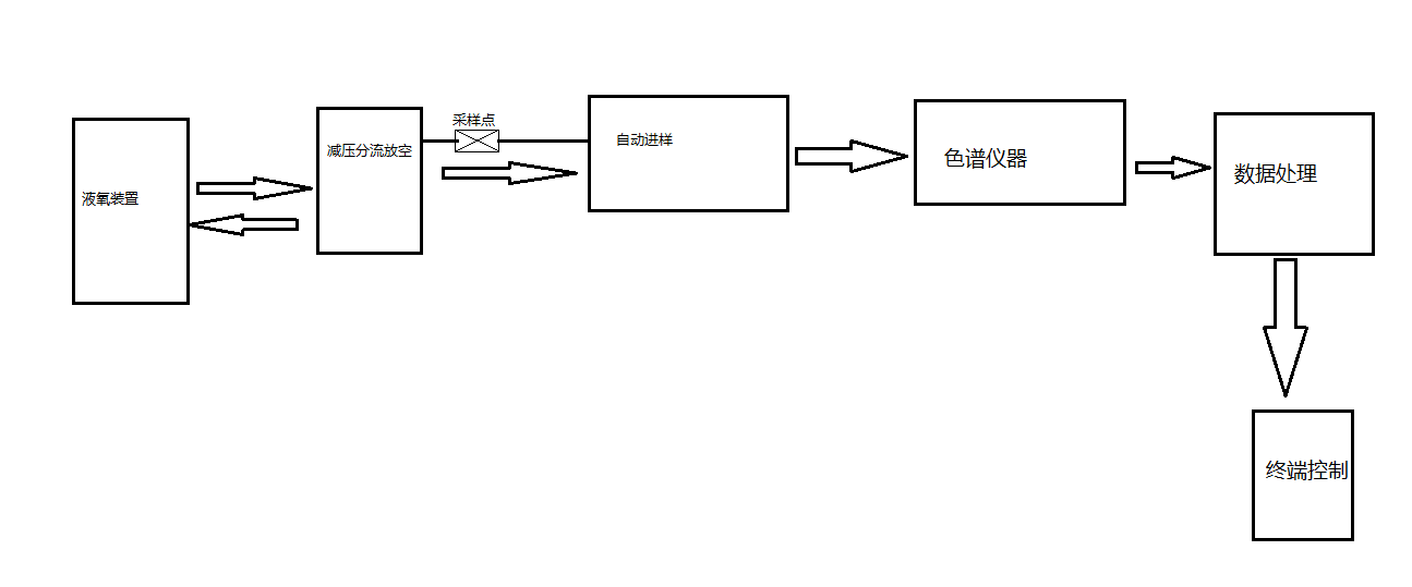
在线色谱仪分析系统流程图:
